关于我们
公司简介
企业文化
资质荣誉
合作伙伴
新闻资讯
产品中心
客户案例
联系我们
导航
Products
产品中心
全力打造清洁、安全、高效、节能的高品质产品
首页
产品中心
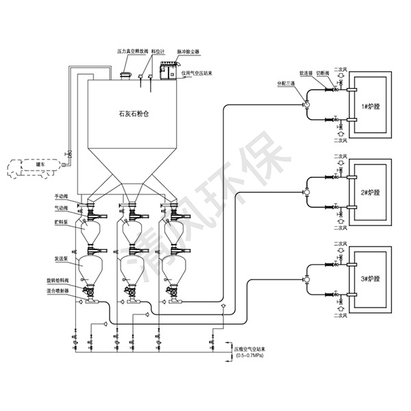
石灰石粉炉内喷钙脱硫气力输送系统
正压浓相气力输送系统
仓式气力输送泵
阀门系列
灰库设备
石灰石粉炉内喷钙脱硫气力输送系统
除尘设备
电气控制及系统配套组件
石灰石粉炉内喷钙脱硫气力输送系统
正压连续泵输送系统
查看详情
石灰石粉炉内喷钙脱硫气力输送系统
罗茨风机输送系统
查看详情